Bonjour,
voici un fichier pdf avec plein d'info sur le mc10/mc13. (60 pages en anglais par contre )
http://g4cnh.com/public/A_LOOK_AT_THE_YAQIN_MC10L.pdf
Sinon l'écoute en mod triode est excellente : J'ai commandé les k77 genalex.
Merci

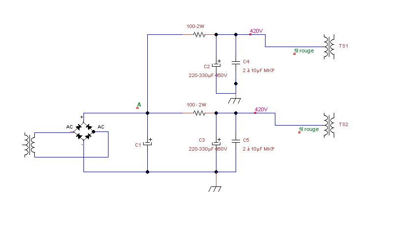
j'aurais une question sur ton schéma Guy, le condo de tête : j'ai pris 330uf, puis 220 pour chaque canal. Est-ce suffisant ou trop gros ?
pour les masses à part dans l'alim, quelles sont celles à modifier ?
zetecs wrote:Par contre je ne vois pas comment garder celui en tête 2x680uf 250v
Je suis obligé d'en laissé 2 en série par rapport à la tension,
sinon je commande un 470uf ou plus mais tension adaptée.

guy2 wrote:D'après le schéma que tu as posté en page 1 on a 4 x 470µF en série parallèle. La valeur globale est donc 470µF, c'est la raison pour laquelle je suis parti de cette valeur.
Si les condos installés font 680µF, la valeur globale fait 680µF au lieu de 470µF, mais à mon avis inutile de les changer.
Si tu trouves cette valeur un peu trop élevée, tu pourrais enlever un des 2 groupe de 2 capas en série (en laissant les R d'équilibrage).
Il ne te restera alors que 340µF, ce qui est encore suffisant.
Guy
Users browsing this forum: google [bot] and 10 guests